欢迎来到上海诚卫仪器科技有限公司网站!
水平垂直燃烧测试仪

产品中心

热门新闻

联系我们

上海诚卫仪器科技有限公司

联系人:刘经理

联系方式:13310112765

联系方式:13671892469

公司地址:上海市奉贤区望园南路1588号

防毒面罩死腔测试仪含口罩测试

防毒面罩死腔测试仪含口罩测试
访问量 : 1148
编辑时间 : 2025-07-15
详细介绍:

防毒面罩死腔测试仪含口罩测试

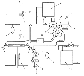
一、核心功能与检测原理

死腔量化评估

通过测量佩戴者吸入气体中CO₂浓度,减去环境CO₂浓度(要求≤0.1%),计算死腔泄漏值(三次均值≤1%为合格),直接反映面罩重复呼吸区域的无效空间

核心公式:死腔泄漏率 =(吸入气CO₂浓度 环境CO₂浓度) × 100%‌

模拟呼吸系统

人工肺装置模拟真实呼吸:频率21~24/min,潮气量24±1 L/min,搭配单向阀与流量计(0~50 L/mi精度2.5)控制气流稳定性

配备CO₂气源及缓冲储气袋

二、关键技术配置

模块

参数要求

控制系统

PLC+Windows系统,嵌入式工控机,WiFi无线连接,双控制系统

操作界面

彩色12寸工控机,中英文切换,至少2种语音

人工肺装置‌‌

人工肺装置1套含呼吸功能

呼吸频率

10~40/min

呼吸气量

0-3L/min

储气袋

3个,5L,不容易破坏,材料耐用;

二氧化碳气源要求

不低于95%浓度

标准头型

应符合GB2428,头型上装有呼吸导管

流量计范围

浮球流量计0-100L0-10L精度:±2.5%(可定制更高精度)

测试时间

触摸屏设置和显示

二氧化碳分析仪

2-量程010 ,精度1量程05 ,精度1

头模按照标准设计

铝合金制造13个头模,含呼吸管路,若有试样和头模配合度欠佳时,务必使用硅胶泥四周打上硅胶泥起到密封作用采用快装结构方便用户更换

风扇

落地式电风扇

外形尺寸急功率

1150×750×1250mm总电源: AC220V、功率 500W     

三、执行标准与测试流程

1)GA124-2013《正压式消防空气呼吸器》第“6.13.3吸入气体中二氧化碳含量测定”条款

2)GB2890-2009《呼吸防护 自吸过滤式防毒面具》第“6.7面罩死腔测试”条款

3)GB 21976.7-2012 建筑火灾逃生避难器材 第7部分:过滤式消防自救呼吸器

4)GB2626-2019 呼吸防护自吸过滤式防颗粒物呼吸器

5)YY/T 19083-2010  医用防护口罩技术要求

操作步骤

A[密封面罩至头模] --> B[启动人工肺呼吸]  

B --> C[注入5% CO₂气体]  

C --> D[监测吸入气CO₂浓度]  

D --> E{环境CO₂≤0.1%}  

E -->|| F[计算三次均值]  

E -->|| G[终止测试]  

F --> H[输出泄漏率报告]  

注:测试需持续至CO₂浓度稳定,全程约5~10分钟。

image.png

四、配置清单

主机1台;

测试软件1套;

说明书1;

合格证1;

保修卡1;

签收单1;

铭牌1;

电源线1;

扳手1;

宣传册若干;

、应用场景与选型建议

工业防护:化工、矿山场景优先选多规格头模型号,适配半面罩/全面罩;

消防应急:需满足GA124-2013对正压呼吸器的死腔要求,推荐配置风速仪及电风扇的设备;

质检研发:选择工控机+PLC系统(如CSI系列)

警示:环境CO₂浓度超标(>0.1%)将导致测试无效,需在密闭实验室或通风净化后操作。工业场景建议每季度校准CO₂分析仪,确保±2%精度

、创新设计亮点

防误操作设计:硅胶泥密封头模接口,解决面罩贴合不足问题;

智能诊断:实时提示故障原因(如气流中断或传感器异常);

培训模式:结合专用镜反馈佩戴姿态,降低实操泄漏风险。

透明.png

        上海诚卫仪器科技有限公司致力于提供材料测试方面的实验室整体解决方案,广泛服务于纤检、质检、商检、科研院所等企事业单位及各类实验室。

 我们的产品有:鲁尔圆锥接头多功能测试仪、织物摩擦电荷量测试仪、皮肤缝合针弹性韧性测试仪、口罩细菌过滤效率测试仪、静电衰减测试仪、百格十字刮擦测试仪、热阻湿阻测试仪、强力机等三百多款产品涵盖二十多个系列。

公司以行业高素质的技术人才为根本,以的科学技术为依托,同时与国内大院校、科研院所、生产厂家密切合作。我们自创办以来直以"科技兴企,创新求实,客户至上,真诚待人,踏实做事!"为经营方针,我们直愿做客户好的合作伙伴,给伙伴提供优质的产品,贴心的服务是永远的追求!感谢八方朋友的一路相伴而行,希望有更多的朋友加入我们,让我们共同发展壮大!

昨天我们披荆斩棘,崭露头角,今天我们精诚奉献,视企业发展为己任;明天我们定会缔造辉煌,与您共创双赢!


关注我们
上海诚卫仪器科技有限公司
联系我们

上海诚卫仪器科技有限公司

联系人:刘经理

联系方式:13310112765

联系方式:13671892469

公司地址:上海市奉贤区望园南路1588号

13310112765